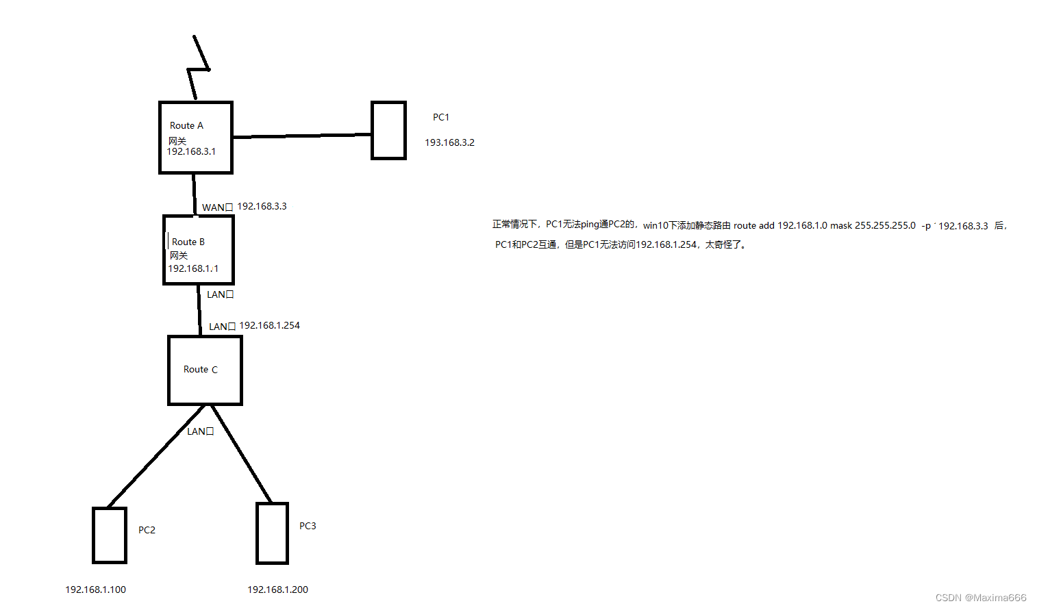
正常情况下:互联网→路由器A的WAN口→路由器A的LAN口→路由器B的WAN口→路由器B的LAN口,切两个网段不冲突时候,路由器B下面的设备是可以访问路由器A下面的设备的,路由器A下面的设备是无法访问路由器B下面的设备的。
此文章主要描述以下网络环境,路由器A下面的设备无法访问下级/二级路由器C的管理界面问题解决思路与方法。

图片上描述的网络环境,PC1死活无法访问routeC的管理界面192.168.1.254,所有192.168.1.X的机器都可以访问192.168.1.254。
解决思路:PC1 ping PC2的情况下,数据包走向:PC1发出ICMP request报文→192.168.3.3→192.168.1.1→PC2;PC2随即发出ICMP reply报文→192.168.1.1→192.168.3.3→PC1,故可以ping通。
由此推断PC1 ping 192.168.1.254的过程,得出结论:192.168.1.254发出的ICMP reply报文因为没有网关信息并没有传到PC1,故无法ping通。
解决方法:在routerC上加一条静态路由,让源地址192.168.1.254的数据包,通过网关192.168.1.1,传输到192.168.3.3即可。
版权归原作者 Maxima666 所有, 如有侵权,请联系我们删除。